Пн-Пт: с 8:30 до 19:00 Сб-Вс: с 9:00 до 17:00
Личный кабинет
esezakaz@gmail.com

Реле времени PCG-417 2х8А 230В 2НО IP20 звезда-треугольник для пуска электродвиг. монтаж на DIN-рейке F&F EA02.001.020

Реле времени PCG-417 2х8А 230В 2НО IP20 звезда-треугольник для пуска электродвиг. монтаж на DIN-рейке F&F EA02.001.020

Реле времени PCG-417 2х8А 230В 2НО IP20 звезда-треугольник для пуска электродвиг. монтаж на DIN-рейке F&F EA02.001.020

Подробнее
Арт. EA02.001.020
157.22 BYN
Остаток на складе: 2 Штука
В наличии
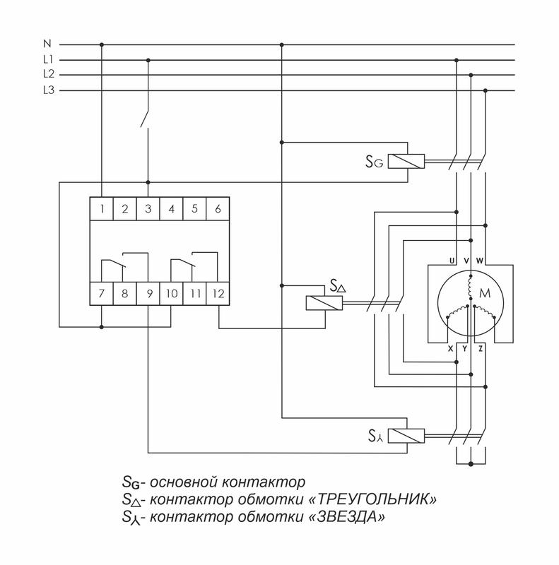
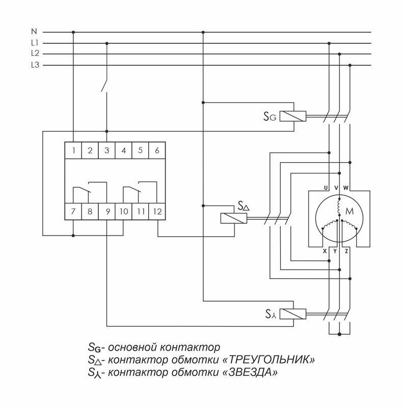
Реле времени серии "PCG" Монтаж на DIN-рейку. Предназначено для управления контакторами, переключающими обмотки электродвигателей со схемы «ЗВЕЗДА» при пуске на схему «ТРЕУГОЛЬНИК» в рабочем режиме. Принцип работы Реле времени имеет 2 релейных выхода. Каждый управляет отдельным контактором. В момент пуска его первый выход включает контактор S? (замыкаются контакты 7-9) и обмотки электродвигателя подключаются по схеме «ЗВЕЗДА», что снижает пусковой ток в несколько раз. По окончании времени выхода двигателя на рабочий режим (время t1) наступает пауза (t2), когда оба контактора выключены, затем включается контактор S? (замыкаются контакты 10-12), включающий обмотки по схеме «ТРЕУГОЛЬНИК». Особенности: напряжение питания 230 В AC; 24 В AC/DC; время пуска 1-1000 с; время переключения 75 / 150 мс; контакт - 2NO/NC (2х8 А).

Пожалуйста, авторизуйтесь для того чтобы оставлять комментарии

Вы можете задать любой интересующий вас вопрос по товару или работе магазина.

Наши квалифицированные специалисты обязательно вам помогут.
Задать вопрос
Вы просматривали